

KZ43F、Z43F 型法蘭單閘板手動平板閘閥PN10~PN160
產品說明: KZ43F、Z43F 型 法蘭單閘板手動平板 閘閥 PN10~PN160傳動方式為手動,連接方式為法蘭連接,明桿平行式剛性單閘板,閥座密封面材料為鉻不銹鋼+聚四氟乙烯,公稱壓力 PN16~PN160,閥體材料為碳素鋼(Z43F-10C~160)、抗硫化處理碳素鋼(KZ43F-10C~...
產品型號:KZ43F、Z43F
產品口徑(DN):50~1000(mm)
產品壓力(PN):1.0~16.0(Mpa)
更新日期:2012-04-28
免費詢價
24小時免費咨詢電話021-80392609
- 產品詳情
產品說明:
KZ43F、Z43F 型 法蘭單閘板手動平板閘閥 PN10~PN160傳動方式為手動,連接方式為法蘭連接,明桿平行式剛性單閘板,閥座密封面材料為鉻不銹鋼+聚四氟乙烯,公稱壓力 PN16~PN160,閥體材料為碳素鋼(Z43F-10C~160)、抗硫化處理碳素鋼(KZ43F-10C~160)的帶導流孔的平板閘閥。產品結構特征與工作原理:
1、采用浮動閥座,雙向啟閉,密封可靠,啟閉靈活。2、閘板均有導向條給予精密導向,同時密封面均噴焊硬質合金,耐沖蝕。
3、閥體承載能力高,通道為直通式,全開時,與閘板導流孔相貫通和直管相似,流阻很小。閥桿采用復合填料,多重密封,使得密封可靠,摩擦力小。
4、 關閉閥門時,順時針轉動手輪,閘板下移到底部,由于介質壓強的作用,將進口端密封座推向閘板方向,形成較大的密封比壓,從而形成道密封。同時,將閘板壓向出口端密封座上,成為雙重密封。
5、 由于采用雙重密封,所以可在不影響管道工作的情況下更換易損件。這是本廠產品***先于國內外同類產品的重要特征。
6、 開啟閘板時,逆時針旋轉手輪,閘板上移,導流孔與通道孔相貫通。隨著閘板的上升,貫通孔逐漸加大,到極限位置時,導流孔與通道孔相重合,此時全開。
產品性能參數:
| 型號 | PN | 工作壓力/MPa | 適用溫度/℃ | 適用介質 |
|---|---|---|---|---|
| Z43F-10C~160 | 10~160 | 1.0~16.0 | ≤121 | 水、油品、蒸汽 |
| KZ43F-10C~160 | 含硫天然氣 |
產品零部件材料:
| 型號 | 材料 | |||
|---|---|---|---|---|
| 閥體 | 閥桿 | 密封面 | 填料 | |
| Z43F-10C~160 | 碳素鋼 | 鉻不銹鋼 | 鉻不銹鋼+聚四氟乙烯 | 柔性石墨、聚四氟乙烯、聚四氟乙烯+O形橡膠圈 |
| KZ43F-10C~160 | 碳素鋼(抗硫化處理) | 抗硫化不銹鋼 | 鉻不銹鋼+聚四氟乙烯 | 柔性石墨、聚四氟乙烯、聚四氟乙烯+O形橡膠圈 |
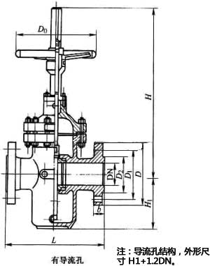
產品外形結構尺寸:
| DN | L | D | D>1 | D>2 | b | z×φd | H | H>1 | D>0 | 重量/kg |
|---|---|---|---|---|---|---|---|---|---|---|
| 50 | 178 | 160 | 125 | 100 | 20 | 4×φ18 | 450 | 130 | 250 | 25 |
| 65 | 190 | 180 | 145 | 120 | 20 | 4×φ18 | 550 | 160 | 300 | 44 |
| 80 | 203 | 195 | 160 | 135 | 22 | 4×φ18 | 610 | 180 | 300 | 49 |
| 100 | 229 | 215 | 180 | 155 | 22 | 8×φ18 | 700 | 214 | 300 | 57 |
| 125 | 254 | 245 | 210 | 185 | 24 | 8×φ18 | 798 | 257 | 350 | 104 |
| 150 | 267 | 280 | 240 | 210 | 24 | 8×φ23 | 895 | 300 | 350 | 115 |
| 200 | 292 | 335 | 295 | 265 | 26 | 8×φ23 | 1130 | 388 | 350 | 154 |
| 250 | 330 | 390 | 350 | 320 | 28 | 12×φ23 | 1290 | 475 | 400 | 264 |
| 300 | 356 | 440 | 400 | 368 | 28 | 12×φ23 | 1480 | 547 | 450 | 330 |
| 350 | 381 | 500 | 460 | 428 | 30 | 16×φ23 | 1600 | 625 | 450 | 506 |
| 400 | 406 | 565 | 515 | 482 | 32 | 16×φ25 | 1850 | 712 | 500 | 616 |
| 450 | 432 | 615 | 565 | 532 | 32 | 20×φ25 | 2080 | 785 | 500 | 858 |
| 500 | 457 | 670 | 620 | 585 | 34 | 20×φ25 | 2300 | 880 | 600 | 1155 |
| 600 | 508 | 780 | 725 | 685 | 36 | 20×φ30 | 2680 | 1045 | 800 | 1848 |
| 700 | 610 | 895 | 840 | 800 | 40 | 24×φ30 | 3080 | 1190 | 800 | 2475 |
| 800 | 660 | 1010 | 950 | 905 | 44 | 24×φ34 | 3491 | 1360 | 1000 | 3498 |
| 900 | 711 | 1110 | 1050 | 1005 | 46 | 28×φ34 | 3897 | 1510 | 1000 | 4686 |
| 1000 | 811 | 1220 | 1180 | 1115 | 50 | 28×φ34 | 4317 | 1715 | 1200 | 6094 |
| DN | L | D | D>1 | D>2 | b | z×φd | H | H>1 | D>0 | 重量/kg |
|---|---|---|---|---|---|---|---|---|---|---|
| 50 | 178 | 160 | 125 | 100 | 16 | 4×φ18 | 450 | 130 | 250 | 27 |
| 65 | 190 | 180 | 145 | 120 | 18 | 4×φ18 | 550 | 160 | 300 | 46 |
| 80 | 203 | 195 | 160 | 135 | 20 | 8×φ18 | 610 | 180 | 300 | 52 |
| 100 | 229 | 215 | 180 | 155 | 20 | 8×φ18 | 700 | 214 | 300 | 60 |
| 125 | 254 | 245 | 210 | 185 | 22 | 8×φ18 | 798 | 257 | 350 | 110 |
| 150 | 267 | 280 | 240 | 210 | 24 | 8×φ23 | 895 | 300 | 350 | 126 |
| 200 | 292 | 335 | 295 | 265 | 26 | 12×φ23 | 1130 | 388 | 350 | 165 |
| 250 | 330 | 405 | 355 | 320 | 30 | 12×φ25 | 1480 | 547 | 450 | 385 |
| 300 | 356 | 460 | 410 | 375 | 30 | 12×φ25 | 1480 | 547 | 450 | 385 |
| 350 | 381 | 520 | 470 | 435 | 34 | 16×φ25 | 1660 | 625 | 450 | 550 |
| 400 | 406 | 580 | 525 | 485 | 36 | 16×φ25 | 1850 | 712 | 500 | 671 |
| 450 | 432 | 640 | 585 | 545 | 40 | 20×φ30 | 2080 | 785 | 500 | 1069 |
| 500 | 457 | 705 | 650 | 608 | 44 | 20×φ34 | 2300 | 880 | 600 | 1320 |
| 600 | 508 | 840 | 770 | 718 | 48 | 20×φ41 | 2680 | 1045 | 800 | 2035 |
| 700 | 610 | 910 | 840 | 788 | 50 | 24×φ41 | 3080 | 1190 | 800 | 3201 |
| 800 | 660 | 1020 | 950 | 898 | 52 | 24×φ41 | 3491 | 1360 | 1000 | 3960 |
| 900 | 11 | 1120 | 1050 | 998 | 54 | 28×φ41 | 3897 | 1510 | 1000 | 5445 |
| 1000 | 811 | 1255 | 1170 | 1110 | 56 | 28×φ48 | 4317 | 1715 | 1200 | 6776 |
| DN | L | D | D>1 | D>2 | b | z×φd | H | H>1 | D>0 | 重量/kg |
|---|---|---|---|---|---|---|---|---|---|---|
| 50 | 178 | 160 | 125 | 100 | 20 | 4×φ18 | 450 | 130 | 250 | 27 |
| 65 | 190 | 180 | 145 | 120 | 22 | 8×φ18 | 550 | 160 | 300 | 49 |
| 80 | 203 | 195 | 160 | 135 | 22 | 8×φ18 | 610 | 180 | 300 | 55 |
| 100 | 229 | 230 | 190 | 160 | 24 | 8×φ23 | 700 | 214 | 300 | 66 |
| 125 | 254 | 270 | 220 | 188 | 28 | 8×φ25 | 798 | 257 | 350 | 121 |
| 150 | 267 | 300 | 250 | 218 | 30 | 8×φ25 | 895 | 300 | 350 | 121 |
| 200 | 292 | 360 | 310 | 278 | 34 | 12×φ25 | 1130 | 390 | 350 | 181 |
| 250 | 330 | 425 | 370 | 332 | 36 | 12×φ30 | 1290 | 480 | 400 | 310 |
| 300 | 336 | 485 | 430 | 390 | 40 | 16×φ30 | 1480 | 550 | 450 | 410 |
| 350 | 381 | 550 | 490 | 448 | 44 | 16×φ34 | 1660 | 625 | 450 | 580 |
| 400 | 406 | 610 | 550 | 505 | 48 | 16×φ34 | 1850 | 710 | 500 | 700 |
| 450 | 432 | 660 | 600 | 550 | 50 | 20×φ34 | 2080 | 785 | 500 | 110 |
| 500 | 457 | 730 | 660 | 610 | 52 | 20×φ41 | 2300 | 880 | 600 | 1410 |
| 600 | 508 | 840 | 770 | 718 | 56 | 20×φ41 | 2680 | 1050 | 800 | 2120 |
| 700 | 610 | 955 | 875 | 815 | 60 | 24×φ48 | 3080 | 1190 | 800 | 3310 |
| 800 | 660 | 1070 | 990 | 930 | 64 | 24×φ48 | 3491 | 1360 | 1000 | 4200 |
| 900 | 711 | 1180 | 1090 | 1025 | 66 | 28×φ54 | 3897 | 1510 | 1000 | 5630 |
| 1000 | 811 | 1305 | 1210 | 1140 | 68 | 28×φ58 | 4317 | 1720 | 1200 | 7040 |
| DN | L | D | D>1 | D>2 | b | z×φd | H | H>1 | D>0 | 重量/kg |
|---|---|---|---|---|---|---|---|---|---|---|
| 50 | 216 | 160 | 125 | 100 | 20 | 4×φ18 | 458 | 130 | 250 | 42 |
| 65 | 241 | 180 | 145 | 120 | 22 | 8×φ18 | 555 | 150 | 300 | 62 |
| 80 | 283 | 195 | 160 | 135 | 22 | 8×φ18 | 615 | 180 | 300 | 75 |
| 100 | 305 | 230 | 190 | 160 | 24 | 8×φ23 | 710 | 214 | 300 | 82 |
| 125 | 381 | 270 | 220 | 188 | 28 | 8×φ25 | 800 | 257 | 350 | 146 |
| 150 | 403 | 300 | 250 | 218 | 30 | 8×φ25 | 796 | 300 | 350 | 181 |
| 200 | 419 | 375 | 320 | 282 | 38 | 12×φ30 | 1135 | 388 | 350 | 346 |
| 250 | 457 | 445 | 385 | 345 | 42 | 12×φ34 | 1401 | 475 | 400 | 451 |
| 300 | 502 | 510 | 450 | 408 | 46 | 16×φ34 | 1580 | 547 | 450 | 682 |
| DN | L | D | D>1 | D>2 | b | z×φd | H | H>1 | D>0 | 重量/kg |
|---|---|---|---|---|---|---|---|---|---|---|
| 50 | 250 | 175 | 135 | 105 | 26 | 4×φ23 | 460 | 158 | 300 | 60 |
| 65 | 280 | 200 | 160 | 130 | 28 | 8×φ23 | 555 | 190 | 300 | 79 |
| 80 | 310 | 210 | 170 | 140 | 30 | 8×φ23 | 625 | 225 | 350 | 93 |
| 100 | 350 | 250 | 200 | 168 | 32 | 8×φ25 | 720 | 255 | 350 | 108 |
| 125 | 400 | 295 | 240 | 202 | 36 | 8×φ30 | 806 | 275 | 400 | 180 |
| 150 | 450 | 340 | 280 | 240 | 38 | 8×φ34 | 910 | 330 | 400 | 225 |
| 200 | 550 | 405 | 345 | 300 | 44 | 12×φ34 | 1145 | 410 | 500 | 385 |
| 250 | 650 | 470 | 400 | 352 | 48 | 12×φ41 | 1411 | 490 | 500 | 539 |
| 300 | 750 | 530 | 460 | 412 | 54 | 16×φ41 | 1590 | 570 | 600 | 836 |
| DN | L | D | D>1 | D>2 | b | z×φd | H | H>1 | D>0 | 重量/kg |
|---|---|---|---|---|---|---|---|---|---|---|
| 50 | 250 | 195 | 145 | 112 | 28 | 4×φ25 | 468 | 158 | 300 | 65 |
| 65 | 280 | 220 | 170 | 138 | 32 | 8×φ25 | 565 | 190 | 300 | 93 |
| 80 | 310 | 230 | 180 | 148 | 34 | 8×φ25 | 625 | 225 | 350 | 108 |
| 100 | 350 | 265 | 210 | 172 | 38 | 8×φ30 | 720 | 255 | 350 | 134 |
| 125 | 400 | 310 | 250 | 210 | 42 | 8×φ34 | 806 | 275 | 400 | 203 |
| 150 | 450 | 350 | 290 | 250 | 46 | 12×φ34 | 910 | 330 | 400 | 317 |
| 200 | 550 | 430 | 360 | 312 | 54 | 12×φ41 | 1145 | 410 | 500 | 545 |
| 250 | 650 | 500 | 430 | 382 | 60 | 12×φ41 | 1411 | 490 | 500 | 627 |
| 300 | 750 | 585 | 500 | 442 | 70 | 16×φ48 | 1590 | 570 | 600 | 869 |
| DN | L | D | D>1 | D>2 | b | z×φd | H | H>1 | D>0 | 重量/kg |
|---|---|---|---|---|---|---|---|---|---|---|
| 50 | 300 | 215 | 165 | 132 | 36 | 8×φ25 | 473 | 158 | 300 | 90 |
| 65 | 340 | 245 | 190 | 152 | 44 | 8×φ30 | 570 | 190 | 300 | 125 |
| 80 | 380 | 260 | 205 | 168 | 46 | 8×φ30 | 630 | 225 | 350 | 170 |
| 100 | 472 | 300 | 240 | 200 | 48 | 8×φ34 | 725 | 255 | 350 | 220 |
| 125 | 500 | 355 | 285 | 238 | 60 | 8×φ41 | 810 | 275 | 400 | 375 |
| 150 | 550 | 390 | 318 | 270 | 66 | 12×φ41 | 915 | 330 | 400 | 650 |
| 200 | 630 | 480 | 400 | 345 | 78 | 12×φ48 | 1150 | 410 | 500 | 840 |
| 250 | 775 | 580 | 485 | 425 | 88 | 12×φ54 | 1416 | 490 | 500 | 1120 |
| 300 | 900 | 665 | 570 | 510 | 100 | 16×φ54 | 1595 | 570 | 600 | 1390 |
產品外形結構尺寸圖:

安裝注意事項及要點:
1、手輪、手柄及傳動機構均不允許作起吊用,并嚴禁碰撞。2、雙閘板閘閥應垂直安裝(即閥桿處于垂直位置,手輪在頂部)。
3、帶有旁通閥的閘閥在開啟前應先打開旁通閥(以平衡進出口的壓差及減小開啟力)。
4、帶傳動機構的閘閥,按產品使用說明書的規定安裝。
5、如果閥門經常開關使用,每月到少潤滑一次。
6、安裝位置、高度、進出口方向符合設計要求,連接應牢固緊密。
7、安裝在保溫管道上的各類手動閥門,手柄均不得向下。
8、帶傳動機構的閘閥,按產品使用說明書的規定安裝。
9、閥門安裝前進行外觀檢查,閥門的銘牌應符合現行國家標準《通用閥門標志》GB12220的規定。對于工作壓力大于1.0MPa及在主干管上起到切斷作用的閥門,安裝前應進行強度和嚴密性能試驗,合格后方準使用。強度試驗時,試驗壓力為公稱壓力的1.5倍,持續時間不少于5min,閥門殼體、填料應無滲漏為合格。嚴密性試驗時,試驗壓力為公稱壓力的1.1倍;試驗壓力在試驗持續的時間應符合GB50243標準要求,以閥瓣密封面無滲漏為合格。
聲明:本文中所有文字、數據、圖片均只適用于參考,KZ43F、Z43F 型法蘭單閘板手動平板閘閥PN10~PN160性能參數、結構尺寸參數、價格等詳情,請聯系我們,電話:021-80392609。
-

GHPZS673H-10Q氣動雙填料密封刀閘閥 雙重密封刀閘閥
一、主要用途和性能: 1、GHPZ刀閘閥適用于粉體、漿液、顆粒、粉塵、污水、礦漿等固態...
-

GHPZ系列雙填料刀閘閥-氣動刀型漿液閥-帶保護罩氣動刀
*** : 滬工恒 型號 : 、GHPZ 連接形式 : 對夾 主體材料 : 不銹鋼 公稱通徑 : 50-1200 ...
-

PZ941H電動排渣閘閥PN16~PN64
產品說明: PZ941H電動排渣閘閥適用于工作壓力 1.6~6.4MPa,工作溫度 0~100℃ 的火力...
-

Z962Y-P54l70v/Z962Y-P54200v高溫高壓電站雙閘板鉻鉬
產品概述 Z962Y-P54l70v Z962Y-P54200v高溫高壓電站雙閘板鉻鉬鋼 電動閘閥 也稱電站專...


